NCP1653EVB Manual Datasheet by ON Semiconductor

View All Related Products | Download PDF Datasheet
Semiconductor Components Industries, LLC, 2012
September, 2012 Rev. 1
1Publication Order Number:
EVBUM2139/D
NCP1653EVB
300 W, Wide Mains,
PFC Stage Driven by
the NCP1653 Evaluation
BoardUser's Manual
Introduction
The NCP1653 is a Power Factor Controller to efficiently
drive Continuous Conduction Mode (CCM) step-up
pre-converters. As shown by the ON Semiconductor
application note AND8184/D, that details the four key steps
to design a NCP1653 driven PFC stage, this circuit
represents a major leap towards compactness and ease of
implementation.
Housed in a DIP8 or SO8 package, the circuit minimizes
the external components count without sacrificing
performance and flexibility. In particular, the NCP1653
integrates all the key protections to build robust PFC stages
like an effective input power runaway clamping circuitry.
When needed or wished, the NCP1653 also allows
operation in Follower Boost mode* to drastically lower the
pre-converter size and cost, in a straight-forward manner.
For more information on this device, please refer to the
ON Semiconductor data sheet NCP1653/D.
The board illustrates the circuit capability to effectively
drive a high power, universal line application. More
specifically, it is designed to meet the following
specifications:
Maximum output power: 300 W
Input voltage range: from 90 Vrms to 265 Vrms
Regulation output voltage: 385 V
Switching frequency: 100 kHz
This application was tested using a resistive load. As in
many applications, the PFC controller is fed by an output of
the downstream converter, there is generally no need for an
auto-supply circuitry. Hence, in our demo-board, the
NCP1653 VCC is to be supplied by a 15 V external power
supply.
The external voltage source that is to be applied to the
NCP1653 VCC, should exceed 13.25 V typically, to allow
the circuit startup. After startup, the VCC operating range is
from 9.5 to 18 V.
The voltage applied to the NCP1653 VCC must NOT
exceed 18 V.
The NCP1653 is a continuous conduction mode and fixed
frequency controller (100 kHz). The coil (600 mH) is
selected to limit the peak-to-peak current ripple in the range
of 30% at the sinusoid top, in full load and low line
conditions. Again, for details on how the application is
designed, please refer to the ON Semiconductor application
note AND8184/D.
As detailed in the document, the board yields very nice
Power Factor ratios and effectively limits the Total
Harmonic Distortion (THD).
*The “Follower Boost” mode makes the pre-converter output voltage stabilize at a level that varies linearly versus the AC line amplitude. This
technique aims at reducing the difference between the output and input voltages to optimize the boost efficiency and minimize the cost of the
PFC stage (refer to MC33260 and NCP1653 data sheet at www.onsemi.com).
http://onsemi.com
EVAL BOARD USER’S MANUAL
0N Semcunductur NCF’VES.‘ “EMU EOEVU I @94V, 0 .le zoo
NCP1653EVB
http://onsemi.com
2
Figure 1. The Board
Three coils from three different vendors have been
validated on this board:
C1062B from CoilCraft
MB09008 from microSpire
SRW42ECE02H001 from TDK
For the sake of consistency, this evaluation board reports
the performance and results that were obtained using the
CoilCraft coil. However, it has been checked that the two
other coils yield high performance too.
http://onsemi. :l x 0— “H W x WWW—N “E 8. IL: _ IL: _ I: B I: 8 I: 8 I: (W MT “E 8. HM _. .I J 8 b P .w b 8. LM T g: , _ nfi 1—1 _| I: E , _ W .I o L 8952 mm 2 E N: 3 W n ‘ >2 E $8 :3 :3 NmenE ‘ mm mm mm m: own" 1—1 2 NH” E + I: 08 3 £39. .3 Figure 2. Schematic for (he NCP
NCP1653EVB
http://onsemi.com
3
N
+
U1
KBU6K
EarthNL
90 TO 265 Vac
C1
100 nF
Type = X2
C9
100 nF
C8
1 nF
R2
470 k
R4
4.7
Meg
C6
1 nF
C7
100 nF
1
2
3
4
8
7
6
5
R6
2.85 k
U2
NCP1653
C5
1 nF
R7
0.1
R10
10 k
15 V
R5
680 k
R8
680 k
R9
560 k
M1
SPP20N60S
L1
600 mH
D1
CSD04060
C2
100 mF
Type = snapin
450 V
++
390 V
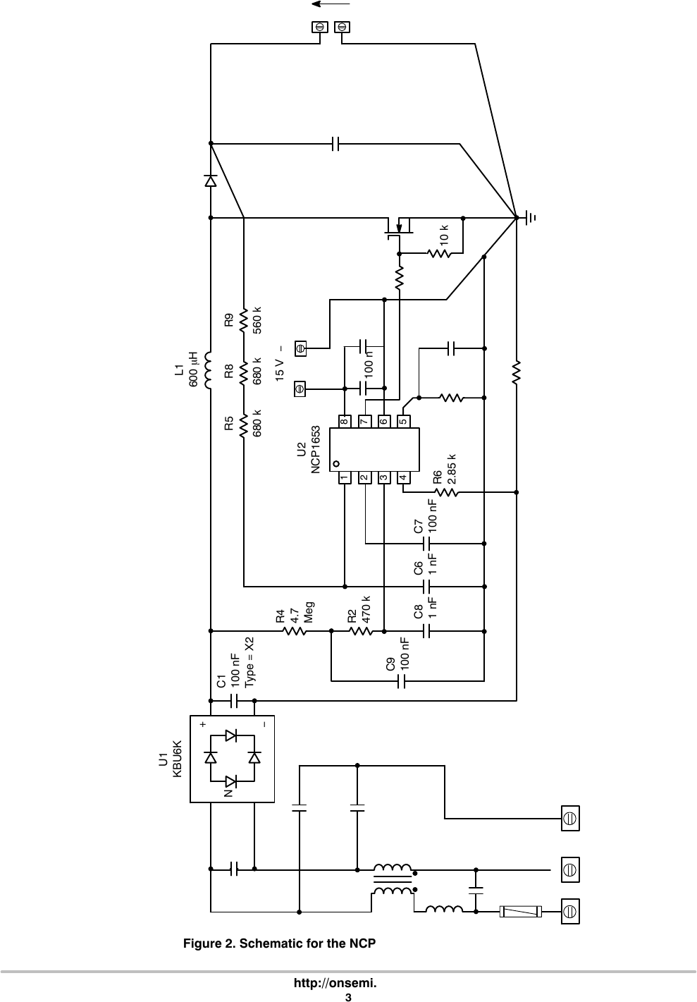
Figure 2. Schematic for the NCP1653 Evaluation Board
R1
4.5
R3
56 k
C3
100 n
+C4
22 mF
+
C11
1 mF
Type X2
C13
4.7 nF
Type = Y1
C12
4.7 nF
Type = Y1
C15
680 nF
L4
150
mH
CM1
.u m n. m “In“ an .000... I
NCP1653EVB
http://onsemi.com
4
PCB LAYOUT
Figure 3. Component Placement
Figure 4. PCB Layout (Components’ Side)
NCP1653EVB
http://onsemi.com
5
GENERAL BEHAVIOR TYPICAL WAVEFORMS
Vac = 90 V, Pin = 326.5 W, Vout = 365 V, Iout = 822 mA, PF = 0.999, THD = 4 %
Iin: ac line current (CH4 – 10 A/div)
Vout (CH3)
Vin (CH2)
Vpin5 (CH1)
Figure 5.
Vac = 220 V, Pin = 325 W, Vout = 384 V, Iout = 814 mA, PF = 0.989, THD = 8 %
Iin: ac line current (CH4 – 10 A/div)
Vout (CH3)
Vin (CH2)
Vpin5 (CH1)
Figure 6.
NCP1653EVB
http://onsemi.com
6
Table 1. THD AND EFFICIENCY AT Vac = 110 V
Pin
(W)
Vout
(V)
Iout
(A)
PF
()
THD
(%)
eff
(%)
331.3 370.0 0.83 0.998 4 93
296.7 373.4 0.74 0.998 4 93
157.3 381.8 0.38 0.995 7 92
109.8 383.5 0.26 0.993 9 91
80.7 384.4 0.19 0.990 10 91
67.4 385.0 0.16 0.988 10 91
0
2
4
6
8
10
12
50 100 150 200 250 300 350
THD (%)
Figure 7. THD vs. Pin
Pin (W)
The Total Harmonic Distortion keeps below 10% from
Pmax (maximum power – 300 W) down to about Pmax/5.
88
89
90
91
92
93
94
50 100 150 200 250 300 350
Efficiency (%)
Figure 8. Efficiency vs. Pin
Pin (W)
The efficiency remains higher than 90% for input powers
ranging from 67 to 330 W.
In standby (no load conditions), the PFC stage enters a
stable burst mode, where the circuit keeps regulating the
output voltage and minimizes the power consumption (See
Figure 11).
NCP1653EVB
http://onsemi.com
7
Table 2. THD AND EFFICIENCY AT Vac = 220 V
Pin
(W)
Vout
(V)
Iout
(A)
PF
()
THD
(%)
eff
(%)
66.9 386.6 0.16 0.920 15 92
80.2 386.5 0.19 0.933 14 92
110.0 386.7 0.27 0.960 11 95
157.3 386.4 0.38 0.978 9 93
215.7 386.2 0.53 0.985 8 95
311.4 385.4 0.77 0.989 9 95
0
3
6
9
12
15
18
21
50 100 150 200 250 300 350
THD (%)
Figure 9. THD vs. Pin
Pin (W)
Similarly to the 110 Vac results, low THD values are
obtained. The Total Harmonic Distortion keeps below 15%
from Pmax (maximum power – 300 W) down to about
Pmax/5.
87
89
91
93
95
97
99
50 100 150 200 250 300 350
Efficiency (%)
Figure 10. Efficiency vs. Pin
Pin (W)
Again the efficiency keeps high in a large power range.
More specifically, it remains higher than 91% for input
powers ranging from 67 to 330 W.
In standby (no load conditions), the PFC stage enters a
stable burst mode, where the circuit keeps regulating the
output voltage and minimizes the power consumption.
4+ V T V cm 2.oov chz 'mov M1'o.0ms ch2'.r 232v C13 100V Ch410.0v9
NCP1653EVB
http://onsemi.com
8
Thermal Measurements
The following results were obtained using a thermal
camera, after a 1 h operation at 25C ambient temperature.
These data are indicative. They show that the demo-board
may require additional heatsink capability if used in high
ambient temperature applications.
Measurements Conditions:
Vac = 90 V
Pin = 326 W
Vout = 365 V
Iout = 0.82 A
PF = 0.999
THD = 3%
Power MOSFET Heatsink Bulk Capacitor Output Diode
Coil
(ferrite)
Coil
(wires) Input Bridge
100C 80C 50C 75C 100C 130C 85C
No Load Operation
Pout = 0 W, Vac = 230 V
Iin: ac line current (CH3 – 10 A/div)
Vout (CH3)
Vin (CH2)
Vpin5 (CH1)
388V
Figure 11.
When in light load, the circuit enters a welcome burst
mode that enables the circuit to keep regulating. Vpin5
oscillates around the pin5 internal reference voltage (2.5 V).
The power losses @ 220 Vac, are nearly 130 mW. This
result was obtained by using a W.h meter (measure duration:
1 h).
.WWWWWWWWWWV __ WWW 1.oov Ch4 21ooov
NCP1653EVB
http://onsemi.com
9
Soft-Start
The NCP1653 grounds the “Vcontrol” capacitor when it is
off, i.e., before each circuit active sequence (“Vcontrol” being
the regulation block output). Provided the low regulation
bandwidth required by PFC stages, “Vcontrol” increases
slowly. As a result, the power delivery rises gradually and
the PFC pre-regulator startup smoothly and noiselessly.
DRV (Vpin7)
Vpin2 (CH3)
(Vcontrol – regulation output)
Vout (CH1)
Vin (CH2)
Figure 12.
[F w
NCP1653EVB
http://onsemi.com
10
Test Procedure
1. Apply a 500 W/400 W resistive load across the
output (between the “+VOUT” and “VOUT
terminals of the board).
2. Adjust a 350 W or more, isolated ac power source
so that it outputs a 110 VRMS, sinusoidal voltage
(50 or 60 Hz).
3. Place a power analyzer able to measure:
The power delivered by the power source
(“Pin”)
The power factor (“PF”) and the Total Harmonic
Distortion (“THD”) of the current absorbed
from the ac power source
4. Plug the application to the ac power source.
5. Supply the controller by applying 15 V to the VCC
socket (between the “+12 V” and “GND”
terminals of the board) and measure:
Parameters Comments Limits
VOUT Voltage Measured
between “+VOUT” and
VOUT
365 V < VOUT < 385 V
PF Power Factor > 0.990
THD Total Harmonic
Distortion
<8%
Efficiency > 91%
6. Observe the input current (current drawn from the
ac power source) using a current probe and the
oscilloscope. The current is nearly sinusoidal.
7. Gradually decrease the power source input voltage
until the input current top becomes flat. Measure
the plateau (see Figure 14). It must be between 4.9
and 5.3 A (over-current limitation). This test must
be very short to avoid any excessive heating of the
board. Immediately stop the test if the input
current exceeds 5.3 A, or if the input voltage is
below 75 VRMS).
8. Increase the ac power source voltage to 220 V and
measure:
Parameters Comments Limits
VOUT Voltage Measured
between “+VOUT” and
VOUT
375 V < VOUT < 395 V
PF Power Factor > 0.980
THD Total Harmonic
Distortion
< 12%
Efficiency > 93%
9. Observe the output voltage (i.e., the voltage
between the “+VOUT” and “VOUT” terminals of
the board) with an oscilloscope. Unplug the PFC
stage from the power source. Set the triggering
level at about 200 V, the trigger position being set
at 10% of the screen. Program the scope to
observe 50 or 100 ms in single acquisition mode.
10. Abruptly apply the power source. Check that the
output voltage keeps below 450 V (Over-Voltage
Protection) (see Figure 15).
Figure 13. Test Procedure Schematic
Oscilloscope
Power Analyzer
(e.g., PM1200)
VA
NCP1653 Demo-Board
Input
Socket
+VOUT
VOUT
VCC GND
+15 V dc
500 W/400 W
Resistive Load
Ground Terminal
of the Probe
High Voltage, Voltage Probe (500 V)
Isolated AC Power
Source
(350 W, 50 or 60 Hz
Sinusoidal Voltage)
Isolated Current Probe
WARNING: The board contains high voltage, hot, live parts. Be very cautious when manipulating or testing it. It is the
responsibility of those who utilize the board, to take all the precautions to avoid that themselves or other people
are injured by electric hazards or are victim of any other pains caused by the board.
Input Current Flam?“ Inpm C uncut (2 A r DIV) cm ‘2.oo\'/ ' Chz" :10'0' v Ms.obms' Ch4 J" szomv 14 Feb 2005 cm 100v 2.00vo 13:51:37 3 ' , 7 ‘ j ‘ j ;A: 420 V M ; Tnpm (‘mrem (2 A mV) » @E 420 V V i ' C3 Mean “J > I W 362.8 v I def-Vang: Level: 429w < 450,="" v="" i="" vow="" (100="" v/="" div)="" ,="" \="" t1iggé:@="" 200v="" .="" and="" placed="" at="" 30="" %="" of="" the="" screw)="" 3+="" _="" _="" _="" _="" _="" ________="" :="" ,_="" _="" ___________="" :="" 50="" or="" 100="" ms="" observation="" tim:="" ‘="" o="" '="" "="" '="" m'5.00ms'="" c'hz‘x'="" '2oov="" 14="" feb="" 2005="" cl="" ioov="" cm="" 10.0="" v0="" 13:53:49="">
NCP1653EVB
http://onsemi.com
11
Figure 14. Over-Current Limitation (Measured @ VAC =75V)
Figure 15. Over-Voltage Protection (Start-Up Sequence @ 220 VAC)
NCP1653EVB
http://onsemi.com
12
Table 3. BILL OF MATERIALS FOR THE NCP1653 EVALUATION BOARD
Designator Qty. Description Value Tolerance Footprint Manufacturer
Manufacturer
Part Number
Substitution
Allowed
Lead
Free
U2 1 Power Factor
Controller
DIP8 ON Semiconductor NCP1653PG No Yes
C1 1 Class X2 Capacitor 100 nF, 275 V 20% Axial Evox Rifa PHE840MX6100M No Yes
C2 1 Electrolytic
Capacitor
100 mF, 450 V 20% Radial Vishay BC
Components
2222 159 37101 No Yes
C3, C7, C9 3Polyester Film
Capacitor
100 nF, 100 V 10% Axial AVX BQ014E0104K Yes Ye s
C4 1 Electrolytic
Capacitor
47 mF, 35 V 20% Radial Panasonic ECA1VM470 Yes Yes
C5, C6, C8 3Polyester Film
Capacitor
1 nF, 100 V 10% Axial AVX BQ014E0102K Yes Yes
C11, C15 2Class X2 Capacitor 1 mF, 275 V 20% Axial Evox Rifa PHE840MD7100M No Yes
C12, C13 2Class Y2 Capacitor 4.7 nF, 250 V 20% Disc Vishay Roederstein WYO472MCMCF0KR Yes Yes
R1 1 Axial Resistor 4.5 W, 1/4 W 1% Axial Panasonic EROS2PHF4R53 Yes Yes
R2 1 Axial Resistor 470 kW, 1/4 W 1% Axial Vishay Dale CCF55470KFKE36 Yes Yes
R3 1 Axial Resistor 56 kW, 1/4 W 1% Axial Vishay Dale CCF5556K0FKE36 Yes Yes
R4 1 Axial Resistor 4.7 MW, 1/4 W 1% Axial Phoenix Passive
Comp.
2306 242 64705 Yes Ye s
R5, R8 2Axial Resistor 680 kW, 1/4 W 1% Axial Vishay Dale CCF55680KFKE36 Yes Yes
R6 1 Axial Resistor 2.8 kW, 1/4 W 1% Axial Vishay Dale CCF552K80FKE36 Yes Yes
R7 1 Axial Resistor 0.1 W, 1/4 W 1% Axial Vishay Sfernice RLP3 0R10 1% No Yes
R9 1 Axial Resistor 560 kW, 1/4 W 1% Axial Vishay Dale CCF55560KFKE36 Yes Yes
R10 1 Axial Resistor 10 kW, 1/4 W 1% Axial Vishay Dale CCF5510K0FKE36 Yes Yes
R12 1 Strap
(Short Circuit)
Through Yes Yes
L1 1 PFC Coil 600 mH− − Coilcraft C1062B No Yes
L4 1 DM Filter 150 mH, 5 A 20% Toroidal Wurth Elektronik 7447055 No Yes
CM1 1 CM Filter 26.8 mH, 4 A 30% Epcos B82725J2402N20 No Yes
U1 1 Bridge Rectifier 6 A, 800 V KBU Vishay General Semi. KBU6K No Yes
D1 1 Diode 600 V, 4 A TO220 Cree CSD04060A No Yes
M1 1 MOSFET 600 V, 20 A TO220 Infineon SPP20N60S5 No Yes
H1 1 Heatsink 2.9C/W Aavid Thermalloy KM1001Yes Yes
4Board Supports − − Richco TCBS801 Yes Yes
F1 1 Fuse 250 V, 4 A − − Schurter FTT 0034.5049 Ye s Yes
2Thermal Pad
(TO220)
− − Bergquist 322307FR43 Yes Yes
1Heatsink Clip
(TO218)
Aavid Thermalloy 4473 Yes Yes
2Heatsink Clip
(TO220)
Aavid Thermalloy 4426 Yes Yes
CN1 1 AC Connector − − Schurter GSF1.1201.31 Yes Yes
J1, GND 2Terminal Block Pitch: 5mm Weidmuller 1715250000 Yes Yes
3 Screws − − MPMS 003 0008 PH − −
STRAP 1 Strap
(Short Circuit)
− − 3M 92334506CYes Yes
www,cmlcrafl.com www mlCrOSgwe com wwwjdk co. guetogou www,egcos.fr www,cree.com/Pmducts/pwv saleszaso www.cree,com/onduc\s/pwr mdex.aSD and J and
NCP1653EVB
http://onsemi.com
13
Table 4. VENDORS CONTACTS
Vendor Contact Product Information
CoilCraft www.coilcraft.com
microSpire www.microspire.com
TDK Info@tdk.de www.tdk.co.jp/tetop01/
EPCOS www.epcos.fr/
CREE www.cree.com/Products/pwr_sales2.asp www.cree.com/Products/pwr_index.asp
ON Semiconductor and are registered trademarks of Semiconductor Components Industries, LLC (SCILLC). SCILLC owns the rights to a number of patents, trademarks,
copyrights, trade secrets, and other intellectual property. A listing of SCILLC’s product/patent coverage may be accessed at www.onsemi.com/site/pdf/PatentMarking.pdf. SCILLC
reserves the right to make changes without further notice to any products herein. SCILLC makes no warranty, representation or guarantee regarding the suitability of its products for any
particular purpose, nor does SCILLC assume any liability arising out of the application or use of any product or circuit, and specifically disclaims any and all liability, including without
limitation special, consequential or incidental damages. “Typical” parameters which may be provided in SCILLC data sheets and/or specifications can and do vary in different applications
and actual performance may vary over time. All operating parameters, including “Typicals” must be validated for each customer application by customer’s technical experts. SCILLC
does not convey any license under its patent rights nor the rights of others. SCILLC products are not designed, intended, or authorized for use as components in systems intended for
surgical implant into the body, or other applications intended to support or sustain life, or for any other application in which the failure of the SCILLC product could create a situation where
personal injury or death may occur. Should Buyer purchase or use SCILLC products for any such unintended or unauthorized application, Buyer shall indemnify and hold SCILLC and
its officers, employees, subsidiaries, affiliates, and distributors harmless against all claims, costs, damages, and expenses, and reasonable attorney fees arising out of, directly or indirectly,
any claim of personal injury or death associated with such unintended or unauthorized use, even if such claim alleges that SCILLC was negligent regarding the design or manufacture
of the part. SCILLC is an Equal Opportunity/Affirmative Action Employer. This literature is subject to all applicable copyright laws and is not for resale in any manner.
PUBLICATION ORDERING INFORMATION
N. American Technical Support: 8002829855 Toll Free
USA/Canada
Europe, Middle East and Africa Technical Support:
Phone: 421 33 790 2910
Japan Customer Focus Center
Phone: 81358171050
EVBUM2139/D
LITERATURE FULFILLMENT:
Literature Distribution Center for ON Semiconductor
P.O. Box 5163, Denver, Colorado 80217 USA
Phone: 3036752175 or 8003443860 Toll Free USA/Canada
Fax: 3036752176 or 8003443867 Toll Free USA/Canada
Email: orderlit@onsemi.com
ON Semiconductor Website: www.onsemi.com
Order Literature: http://www.onsemi.com/orderlit
For additional information, please contact your local
Sales Representative

Products related to this Datasheet

BOARD EVAL FOR NCP1653