Coping with Power Variability in Energy Harvesting
Contributed By Electronic Products
2015-10-14
Energy harvesting provides a powerful solution for applications requiring long-term operation beyond battery capacity limits. At the individual design level, engineers look to energy harvesting as a solution for “zero-power” designs able to operate for years without the need for battery replacement. On a global level, national policy makers look to establish roadmaps showing a growing reliance on renewable energy.
At both these micro and macro levels, however, designers and policy makers face the challenge of dealing with the significant and often random disparity between instantaneous power and average power available from the renewable source through energy harvesting. Indeed, harvested-energy output can fluctuate significantly due to seasonal, daily, and short-term episodic variations in ambient sources. Familiar sources such as solar and wind energy exhibit predictable variation from the mean with season and time of day as well as unpredictable variation due to sporadic cloud cover, fluid atmospheric phenomena, and other transient effects.
Faced with these uncertainties, energy-harvesting applications designers need to anticipate energy fluctuation and can do so by leveraging a variety of design techniques and components available from manufacturers including Analog Devices, Linear Technology, Maxim Integrated, Seiko Instruments, STMicroelectronics, and Texas Instruments, among others.
Optimized energy conversion
Whether powering the grid or a simple wireless sensor node, fluctuations in ambient-energy sources can introduce difficulties in achieving optimum energy conversion. A solar PV panel generates optimum power output at a point, called the maximum power point (MPP), on the cell’s power curve. In theory, solar PV power curves exhibit a single MPP. In practice, however, shading from clouds, dirt, or passing objects result in power curves with multiple local maxima (Figure 1). Single-cell PV energy-harvesting designs face a similar challenge as changes in illumination result in corresponding shifts in MPP.

Figure 1: External effects such as cloud shading can cause fluctuations in the power-output curve for PV panels, transforming the ideal single maximum power point to multiple local maxima — and complicating optimization of energy conversion. (Courtesy of Linear Technology)
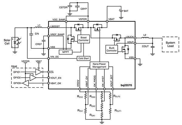
Solar-conversion systems rely on maximum power-point-tracking (MPPT) algorithms to follow shifts in MPP, adjusting the load on the panel to maintain operation at MPP. To simplify design of MPPT-based energy-harvesting systems, manufacturers integrate MPPT functionality in specialized energy-harvesting devices such as the Analog Devices ADP5090, Linear Technology LT8490, STMicroelectronics SPV1040, and Texas Instruments BQ25570. As a result, designers can readily implement MPPT-based energy harvesting with few additional external components (Figure 2).

Figure 2: Specialized ICs such as the Texas Instruments BQ25570 offer MPPT-based optimization of ambient-energy conversion, providing a comprehensive energy-harvesting solution with few additional components. (Courtesy of Texas Instruments)
Power reserves
Regardless of whether the energy-harvesting system is intended to provide power to the grid or to a simple wireless sensor node, fluctuations in ambient energy challenge even optimized energy-harvesting designs. Balancing available energy supply with ongoing power demand requires that provision be made in the energy-harvesting design to provide a backup energy supply. Although the scale changes dramatically from an ambient-powered wireless sensor node to a grid-tied solar facility, the concept of reserve power remains the same.
In the case of individual ambient-powered nodes, engineers can take advantage of available small-scale energy-storage devices including supercapacitors and rechargeable batteries to deliver power when ambient energy dwindles. Furthermore, supercapacitors and batteries can complement each other, respectively delivering short bursts of power at relatively high levels and delivering lower power levels for an extended duration. For example, the Seiko Instruments CPH3225A supercapacitor can reach 85 percent of its full 4.6 µAh capacity in only one minute using a rapid charge cycle, and conversely, quickly discharge stored energy to meet the need for occasional peak power demands. On the other hand, for longer duration power requirements, a rechargeable battery such as the Seiko Instruments MS412FE offers 1 mAh capacity but requires more gradual charge and discharge current profiles.
Proper operation of these energy-storage devices requires careful management of charge and discharge cycles to avoid over- and under-voltage conditions that can degrade performance of these devices or even destroy them. For low-voltage micro-harvesting applications, designers can take advantage of devices such as the Linear Technology LTC3225 and Texas Instruments BQ24640 that offer specialized charge-management features for designs incorporating multiple supercapacitor devices. For example, the Linear LTC3225 allows designers to program the charge current level using only a single resistor. At the same time, the device automatically balances charge across a pair of supercapacitors without the need for additional balancing resistors (Figure 3).

Figure 3: Advanced charge-management devices integrate a full complement of functionality required to ensure proper cycling of energy-storage devices. For example, the Linear Technology LTC3225 can manage and automatically balance charge across a pair of supercapacitors without the need for additional balancing resistors. (Courtesy of Linear Technology)
Engineers can find various specialized devices such as the Linear Technology LTC3331 and Maxim Integrated MAX17710 that are designed specifically for charging batteries from ambient energy. The Maxim MAX17710, for example, can harvest power from a variety of ambient sources while provide both regulated and unregulated voltage output to different circuits while maintaining charge regulation of an energy-storage device. The Linear LTC3331 further simplifies energy-harvesting designs: with its integrated full-wave bridge rectifier, this device requires minimal additional circuitry to support energy harvesting from AC sources such as piezoelectric devices.
In fact, engineers can find ICs that provide more sophisticated capabilities, integrating multiple features required in battery-backed, energy-harvesting applications. For example, the Analog Devices ADP5090, Linear Technology LT8490, STMicroelectronics SPV1040, and Texas Instruments BQ25570 devices mentioned earlier combine comprehensive charge-management features with full MPPT functionality (for example, see the VBAT output of the TI BQ25570 in Figure 2).
Conclusion
Fluctuations in ambient-energy sources such as solar, wind, and other renewable resources translate to variability in power output. Under these circumstances, large-scale, grid-tied energy-harvesting systems and more modest micro-harvesting applications equally face challenges in ensuring power availability on a continuous basis. For designers of these systems, balancing harvested power and ongoing demand requires not only maximizing instantaneous energy conversion but also providing a reserve energy supply when harvested energy tapers off. For low-voltage micro-harvesting applications in particular, the slim margin between harvested power and power demand requires extra attention. For designers of these systems, however, specialized devices combine energy harvesting with energy-storage management — providing an effective solution for dealing with variability in energy-harvested applications.
For more information about the parts discussed in this article, use the links provided to access product pages on the DigiKey website.
Disclaimer: The opinions, beliefs, and viewpoints expressed by the various authors and/or forum participants on this website do not necessarily reflect the opinions, beliefs, and viewpoints of DigiKey or official policies of DigiKey.




